Notices
Audio & Video 350Z Mobile entertainment and other electronics

Installing screens instead of needles

Thread Tools
 
Search this Thread
 
Old Dec 21, 2023 | 02:08 AM
  #1  
waokasha's Avatar
waokasha
Thread Starter
New Member
 
Joined: Dec 2023
Posts: 8
Likes: 1
From: lebanon
Default Installing screens instead of needles

Hello, so im working on a small arduino project in which im trying to replace the central gauges with oled screens.
Im facing one small problem which is, how do i retrieve the data from these gauges and display them on my screens. Example the oil temperature or the battery voltage or rpm.
I have a 2003 z33.
Reply
Old Dec 26, 2023 | 01:40 PM
  #2  
bealljk's Avatar
bealljk
350Z-holic
15 Year Member
Liked
Loved
Community Favorite
iTrader: (13)
 
Joined: Apr 2010
Posts: 6,504
Likes: 1,325
From: North Denver
Default

You’ve gotta do it through the CAN Bus network.

Easier said than do but others have done similar setups using Arduino
Reply
Old Dec 27, 2023 | 09:55 AM
  #3  
waokasha's Avatar
waokasha
Thread Starter
New Member
 
Joined: Dec 2023
Posts: 8
Likes: 1
From: lebanon
Default

I got a Can Bus module, but still don't know where to connect it to the car. Any idea?
Reply
Old Dec 27, 2023 | 09:22 PM
  #4  
bealljk's Avatar
bealljk
350Z-holic
15 Year Member
Liked
Loved
Community Favorite
iTrader: (13)
 
Joined: Apr 2010
Posts: 6,504
Likes: 1,325
From: North Denver
Default

Originally Posted by waokasha
I got a Can Bus module, but still don't know where to connect it to the car. Any idea?
The beauty of CAN is you are able to put it anywhere on the CAN Bus network, correct?

All of Nissan’s CAN Bus is a unique red (CAN Low) or blue (CAN High) wire (obviously twisted). The good news is that just about any module on the car has the CAN Bus going through it.

The Unified Meter/AC Amp (connector M48) would be ideal (in my opinion) as there will be extra space right there and it’s already centrally located.

You could tie-into the ABS Controller under the steering wheel could be an option, the ABS Actuator probably wouldnt be a good option.

Connector M3 on the Body Control Module near the driver side kick panel has the CAN Bus - good / easy access but not near the triple meter

the IPDM has CAN on connector E9 and might be a good place to source 12volts, easy access, but bad location

No CAN on the Combo Meter

the Steering Angle Sensor (Connector M22) at the steering wheel is CAN based but access is bad

The triple meter does not have a CAN input/output there (surprisingly)

the OBD2 / Datalink (connector M8) has CAN run through it, easy access but bad location

obviously the ECU has CAN but may not be great access or great location

The low tire pressure circuit board has CAN but access to it is bad and it’s not great location

Last edited by bealljk; Dec 27, 2023 at 09:23 PM.
Reply
Old Dec 28, 2023 | 12:44 PM
  #5  
waokasha's Avatar
waokasha
Thread Starter
New Member
 
Joined: Dec 2023
Posts: 8
Likes: 1
From: lebanon
Default

Thanks a lot for the help, is there any source i could look into to read more about that topic? (wiring diagrams and CAN network)
Also i read that the CAN-BUS sends messages, do i need a specific software to read these messages and decode them or can i do it manually?

Last edited by waokasha; Dec 28, 2023 at 12:46 PM. Reason: more info
Reply
Old Dec 28, 2023 | 06:30 PM
  #6  
bealljk's Avatar
bealljk
350Z-holic
15 Year Member
Liked
Loved
Community Favorite
iTrader: (13)
 
Joined: Apr 2010
Posts: 6,504
Likes: 1,325
From: North Denver
Default

As I understand the CAN system it does not send or receive messages … it is simply the system that transmits messages between communicating devices.

I cut my teeth on the OEM Factory Service Manaul and I came across this manual and it’s been 100% dead accurate and significantly better and at $15 it was well worth it

https://portal-diagnostov.com/en/router/?page_s=1020968

As far as CAN goes I did High Performance Academy’s CAN Communication course and youtube videos and I am far far far from an expert.

I was going to ask what CAN Bus module you got - from what I have researched, finding a quality reader that is practical and can be used is a difficult task.
Reply
Old Dec 28, 2023 | 08:09 PM
  #7  
DarkZ03's Avatar
DarkZ03
New Member
15 Year Member
Liked
Loved
Community Favorite
iTrader: (11)
 
Joined: Jun 2007
Posts: 2,813
Likes: 549
From: Des Plaines
Default

Does the DE Z even have the ability to transfer info like that? I know like the datalink maestro or whatever only works for the HR. I believe the DE is before that time, something like my 2018 GTI has everything on CAN and a lot of plug and play solutions for that. There may be some OBDII gauges that could be used tho.
Reply
Old Dec 28, 2023 | 08:21 PM
  #8  
bealljk's Avatar
bealljk
350Z-holic
15 Year Member
Liked
Loved
Community Favorite
iTrader: (13)
 
Joined: Apr 2010
Posts: 6,504
Likes: 1,325
From: North Denver
Default

Originally Posted by DarkZ03
Does the DE Z even have the ability to transfer info like that? I know like the datalink maestro or whatever only works for the HR. I believe the DE is before that time, something like my 2018 GTI has everything on CAN and a lot of plug and play solutions for that. There may be some OBDII gauges that could be used tho.
CAN is CAN … it’s the beauty of it… it’s a standardized language developed and accepted by everyone in the automotive industry. CAN has been around since the late 80s and started gaining traction in the 90s. They’ve released revisions and updates ‘so-to-speak’ which has simply given it more features and faster standardized speeds.

the CAN Bus is simply just two wires twisted together (so that electrical interference applies to both the high side and low side equally). CAN Bus devices simply transmit a series of IOs in a unique and uniform manner that every device on the CAN network can read … and either acknowledge and use the information or ignore.

I sorta think of the CAN Bus network like the stock market ticker … you have a company with a unique name/letter symbol and then a value of the stock and the value of the stock can go up or down based on anything while the name always stays the same. And this name and value is broadcasted to the entire world … some people care about a given company and the value of the stock while some people dont but everyone has real time access to that information.

The parallel is, for example, a wideband o2 sensor setup … the wideband signal would be the equivilent of the company name/letter symbol and the value of the exhaust-gas the sensor is reading is the value of the stock.

The ABS module or airbag module do not care what the o2 sensor readings are, so they ignore it but the ECU does care about the o2 sensor readings, so it uses that information.

It’s obviously a little more complicated than that and there are redundancies within each CAN message but thats how I think of it.

If you ever wonder how shops are JZ / LS / VHR / etc swapping all the chassis under the sun its all through the CAN bus.

Im in the thick of the CAN on my setup now … Im far from an expert and anything I’ve mentioned is from what I’ve learned thus far.

As of this time last year (when I had my OEM IPDM in-effect)the Link G4+ was able to decipher, use, and display all the OEM CAN parameters…

I have since deleted the IPDM and have ‘trimmed the fat’ of my engine room and passenger compartment harnesses and incorportated Link’s PDM and (attempting) to incorporate and maintain a large portion of the OEM components (ABS, VDC, combination meter, combination stalk/OEM lighting, triple meter, unified meter/ac amp, body control module, OBD/Datalink). I’m due for an update on my build thread …

Datalink/OBD2 and CAN, although they interact, are different systems. I am unfamiliar with the Maestro gizmo but I suspect it accessed the CAN network and transmitted throught the OBD2 to a user-interface


11pm edit …

Originally Posted by waokasha
Hello, so im working on a small arduino project in which im trying to replace the central gauges with oled screens.
Im facing one small problem which is, how do i retrieve the data from these gauges and display them on my screens. Example the oil temperature or the battery voltage or rpm.
I have a 2003 z33.
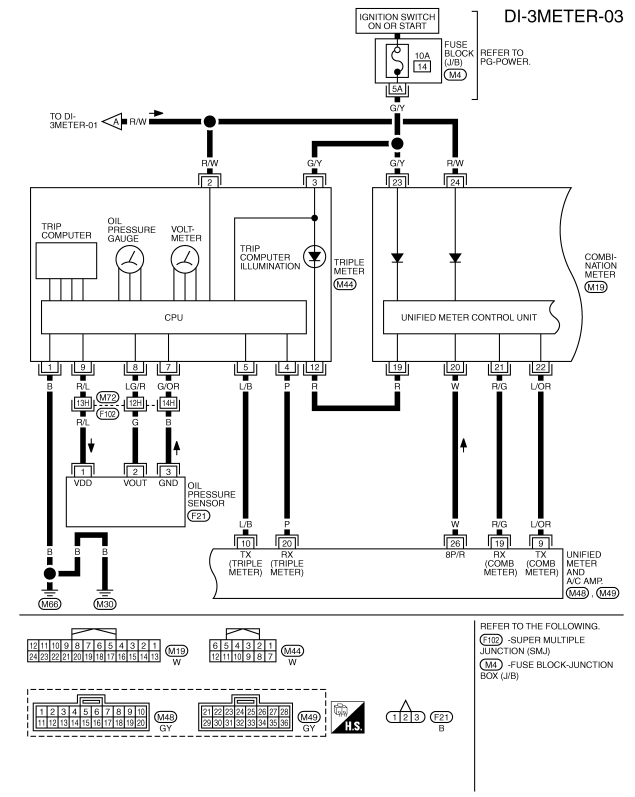
I should probably clarify a few things … the OEM triple gauge pod does not use CAN … and oil temperature is not a attribute the OEM system measures. You probably meant oil pressure

Further - the triple meter uses a two wire transmit / receive system that I am very unfamiliar with … all I know is that a few of the modules on use a TX/RX setup.

Next - oil pressure is a direct wiring from the oil pressure sensor (sending unit) found near the oil filter (use caution when monkeying with this - 9 to 11ft-lbs - ask me how I know)

The battery voltage, I am 99% sure is transmitted throught the TX/RX system or possibly through pin #19 on connector M44 (which talks to the combination meter). There are no other logical pins on connector M44 that look like they handle the battery voltage. And I suspect the digital multi gauge uses the TX/RX as well.

Last edited by bealljk; Dec 28, 2023 at 08:49 PM.
Reply
Old Dec 29, 2023 | 03:06 AM
  #9  
waokasha's Avatar
waokasha
Thread Starter
New Member
 
Joined: Dec 2023
Posts: 8
Likes: 1
From: lebanon
Default

So i bought this module called MCP2515 (pic attached), and connected it to my arduino circuit eventho still not so sure how to intercept the car messages and extract the data.

What i intend to display on my screens are the oil pressure, battery voltage, and all data that is displayed on the first digital screen. I've done a lot of research and some sources are saying that i can get them from the CAN network, and other sources are saying through the TX/RX system.


EDIT:

I was digging through the manual and i found this:

And i see that what you said was right, the oil pressure sensor and battery voltage don't go through the CAN system.
So now my focus would be how to find these wires responsible for the sensor signals (as i said im new to all that). I was trying to mess around with the ac amp and ended up burning a couple fuses and a relay

Last edited by waokasha; Dec 29, 2023 at 03:49 AM.
Reply
Old Dec 29, 2023 | 10:02 AM
  #10  
bealljk's Avatar
bealljk
350Z-holic
15 Year Member
Liked
Loved
Community Favorite
iTrader: (13)
 
Joined: Apr 2010
Posts: 6,504
Likes: 1,325
From: North Denver
Default

If you have the funds and want to immerse yourself further into CAN I would highly reccomend purchasing the HP Academy CAN Course - I suspect this will help you quite a bit.

as you put it - ‘intercepting’ the CAN messages will be pretty straight forward. You will splice a CAN high and CAN low off the OEM CAN Bus and connect them to your module. I dont know how that module works to read and display the CAN Bus messages but its going to look like a very long list of hexi-decimal and binary numbers with no particular logical pattern.

This is where my knowledge base gets thin and I’m still learning how to find/read the CAN Bus messaging and I dont have a tool / computer program to do this with (yet).

Oil pressure is fed through pins 7(ground) / pin 8(oil pressure 0-5v signal) / pin 9 (5volt supply voltage) and this will be pretty straight forward. I suspect youll take the 0-5v signal and interpolate it to 0-150psi of pressure through your aduino programing.

I dont know how battery volt is fed into the triple meter but maybe you could simply back-pin the M44 connector pins and see if it is a straight 1:1 feed? I wish there was more documentation on how the TX/RX lines function.

This just hit me but messager TCode (Tom)- he is very intelligent and has done something similar to this and may have insight.

I appreciate you looking into all this stuff and would love to learn from your experience as well
Reply
Old Dec 30, 2023 | 10:44 AM
  #11  
Whiskers1996's Avatar
Whiskers1996
New Member
10 Year Member
Liked
Loved
iTrader: (2)
 
Joined: Apr 2014
Posts: 545
Likes: 51
From: Florida Orlando
Default

Originally Posted by bealljk
As I understand the CAN system it does not send or receive messages … it is simply the system that transmits messages between communicating devices.

I cut my teeth on the OEM Factory Service Manaul and I came across this manual and it’s been 100% dead accurate and significantly better and at $15 it was well worth it

https://portal-diagnostov.com/en/router/?page_s=1020968

As far as CAN goes I did High Performance Academy’s CAN Communication course and youtube videos and I am far far far from an expert.

I was going to ask what CAN Bus module you got - from what I have researched, finding a quality reader that is practical and can be used is a difficult task.
Does this show a LOT more than the OEM manual? I recently rewired the hazard switch, resulting in a lotta trial and error and lots of searching old nissan forums, as the OEM manual did not detail the harness (pinout) for the harness.
Reply
Old Dec 30, 2023 | 08:30 PM
  #12  
bealljk's Avatar
bealljk
350Z-holic
15 Year Member
Liked
Loved
Community Favorite
iTrader: (13)
 
Joined: Apr 2010
Posts: 6,504
Likes: 1,325
From: North Denver
Default

Originally Posted by MatthewBouchard
Does this show a LOT more than the OEM manual? I recently rewired the hazard switch, resulting in a lotta trial and error and lots of searching old nissan forums, as the OEM manual did not detail the harness (pinout) for the harness.

It is night and day! I spent hours and hours in the FSM chasing wire purposes and colors and nissan put information for the same circuit in different sections of the FSM … which is super frustrating. This alternate manual is just the layout in a normal manner - it’s about 65pages
Reply
Old Jan 4, 2024 | 12:58 PM
  #13  
waokasha's Avatar
waokasha
Thread Starter
New Member
 
Joined: Dec 2023
Posts: 8
Likes: 1
From: lebanon
Default

I'm back with more questions

So i believe i got the idea of how to connect my circuit to the oil pressure sensor and battery voltage sensor.
But... still can't figure out which connectors are mentioned in the diagram above.
If you have any idea, can you point me to this connector and where it is placed in the car:

Reply
Old Jan 5, 2024 | 10:38 PM
  #14  
bealljk's Avatar
bealljk
350Z-holic
15 Year Member
Liked
Loved
Community Favorite
iTrader: (13)
 
Joined: Apr 2010
Posts: 6,504
Likes: 1,325
From: North Denver
Default

You want connector M44 which is a white connector and pins 7-8-9 are your oil pressure sensor wires. Connector M44 connects to the left side (drivers side) of the triple gauge.

Do you have a volt meter?

You can turn the ignition on and look for the wire that has a steady 5volts on it - this is the sensor power supply (pin 9)

Then use the resistance function to find the ground … hood one probe to bare metal on the car and go two pins over and see which has continuity this is the sensor ground (pin 7)

then the middle pin between those two and you should get a very small voltage (like .5volts) and this is the sensor 0v-5v output.

Let me know if you / how you find the battery voltage signal … could be as easy as pin 2 or pin 3?

Let me know if you need further help
Reply
Old Jan 17, 2024 | 11:52 AM
  #15  
waokasha's Avatar
waokasha
Thread Starter
New Member
 
Joined: Dec 2023
Posts: 8
Likes: 1
From: lebanon
Default

I'm back with more questions
So now I'm concerned with the first digital screen, I want to get the data off of it and display it on my screens. There are 8 mode on the car screen which can be changed through a button click next to the dashboard.
Any idea how to get these data?
Reply
Old Jan 19, 2024 | 10:40 AM
  #16  
bealljk's Avatar
bealljk
350Z-holic
15 Year Member
Liked
Loved
Community Favorite
iTrader: (13)
 
Joined: Apr 2010
Posts: 6,504
Likes: 1,325
From: North Denver
Default

Originally Posted by waokasha
I'm back with more questions
So now I'm concerned with the first digital screen, I want to get the data off of it and display it on my screens. There are 8 mode on the car screen which can be changed through a button click next to the dashboard.
Any idea how to get these data?
I dont immediately know but I suspect this is all throught the TX/RX wires
Reply
Old Feb 4, 2024 | 07:47 AM
  #17  
waokasha's Avatar
waokasha
Thread Starter
New Member
 
Joined: Dec 2023
Posts: 8
Likes: 1
From: lebanon
Default

Hello!
New project, this time it's an easy one, converting to manual transmission.

So far I have put everything in place, including the transmission, the pedals and the MT dashboard.

I have a couple question tho.
Firstly, the REV indicator on the MT dashboard, how do i connect it to send a signal to it.
Also, the sensor on the clutch pedal (to prevent the car from turning on without pressing the pedal) where do i connect it to?

If you have any idea, i really appreciate the help!
Reply
Old Feb 5, 2024 | 02:09 PM
  #18  
bealljk's Avatar
bealljk
350Z-holic
15 Year Member
Liked
Loved
Community Favorite
iTrader: (13)
 
Joined: Apr 2010
Posts: 6,504
Likes: 1,325
From: North Denver
Default

How’d the previous venture work out with the triple gauge?
Reply
Old Feb 8, 2024 | 12:22 AM
  #19  
waokasha's Avatar
waokasha
Thread Starter
New Member
 
Joined: Dec 2023
Posts: 8
Likes: 1
From: lebanon
Default

It worked out nicely, still didn't install on the car cuz got busy with the manual conversion.
I really appreciate the help!

Now I'm facing another problem which is connecting the reverse light to the manual gearbox.
Basically the AT connector doesn't connect to the MT switch, but i believe there's a way to extract a couple wires from it and connect them to the switch, any idea which wire? I couldn't find the connector's diagram anywhere.
Reply
Old Feb 10, 2024 | 08:18 PM
  #20  
bealljk's Avatar
bealljk
350Z-holic
15 Year Member
Liked
Loved
Community Favorite
iTrader: (13)
 
Joined: Apr 2010
Posts: 6,504
Likes: 1,325
From: North Denver
Default

Let me dig in to it …

I believe the neutral position switch (PNP) goes to the ecu and the reverse switch routes through the IPDM?? And/or does not go through the ECU.

I’ll find the wiring on it, just give me a day or so…
Reply
Related Topics
Thread
Thread Starter
Forum
Replies
Last Post
Tylove27
Maintenance & Repair
0
Sep 16, 2022 05:23 PM
striker27
Maintenance & Repair
13
Sep 1, 2013 11:48 AM
i♥mycb7
Exterior & Interior
2
Jul 19, 2011 12:31 PM
Zcalibur
New Owners
17
Mar 7, 2011 10:21 PM
andrewkd16
Maintenance & Repair
9
Mar 4, 2009 07:11 PM




All times are GMT -8. The time now is 01:55 PM.